结构特点
1、承压件的材料能承受介质温度的变化而引起的膨胀、收缩、密封部位的结构在温度变化时不会产生**的变形。用于-100'c以下工况时,阀门零件在精加工前应进行深冷处理.即将零件浸放在液氨箱中进行冷却,当零件温度达到-192℃时,开始保温1-2h.然后取出箱外自然处理到常温,重温循环2次.
2、阀盖采用长劲结构.其目的保护填料函的功能,使填料函处于离低温较远的位置.保证填料的密封效果.同时还可以缠绕保冷材料.防止冷能损失。长颈的颈长可根据使用温度和保玲材料的厚度来选择不同的长度。当填料密封效果降低时,可以从填料函中间加入润滑脂形成油封层,降低填料函的压差,提高密封性能。
3、使用温度低干-100'c时,阀杆材料经过镀铬或氯化处理.提高阀杆表面硬度,提高填料密封的可靠性。
4、低温球阀具有防止异常升压结构,由于低温阀门介质气化后,其体积急剧膨胀,压力会异常升高,当阀门中胜压力升高时,阀门中胜和进口连通,或在阀门进口端安置泄压阀,保证阀门安全使用。
5、低温球阀用的垫片具有在常温下、低温状态及温度变化下能可靠密封性和复原性。
执行标准
设计规范:GB/T12237
结构长度:GB/T12221
连接法兰:GB/T9113
试验与检验:JB/T9092、GB/T13927
压力-温度:GB/T12224
性能参数
公称通径:DN15~250mm
公称压力:PN1.6MPa
适用温度:-<45℃~196℃
主要材质:LCB、CF8
适用介质:甲烷、液态天然气、乙烯、二氧化碳、液氨、液氧、液氟、液氢等低温介质
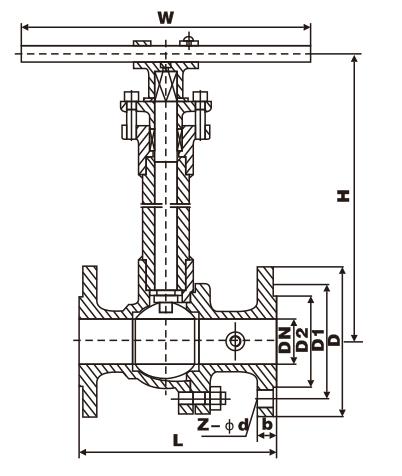
产品尺寸
|
产品型号
|
DN(mm) |
L |
D |
D1 |
D2 |
b |
Z-Φd |
H |
W |
WT (kg) |
|
DQ41F-16C |
15 |
130 |
95 |
65 |
45 |
14 |
4-Φ14 |
178 |
140 |
3 |
|
20 |
140 |
105 |
75 |
55 |
14 |
4-Φ14 |
184 |
160 |
4 |
|
|
25 |
150 |
115 |
85 |
65 |
14 |
4-Φ14 |
195 |
180 |
5 |
|
|
32 |
165 |
135 |
100 |
78 |
16 |
4-Φ18 |
280 |
250 |
9 |
|
|
40 |
180 |
145 |
110 |
85 |
16 |
4-Φ18 |
280 |
300 |
11 |
|
|
50 |
203 |
160 |
125 |
100 |
16 |
4-Φ18 |
300 |
350 |
15 |
|
|
65 |
222 |
180 |
145 |
120 |
18 |
4-Φ18 |
330 |
350 |
19 |
|
|
80 |
241 |
195 |
160 |
135 |
20 |
8-Φ18 |
360 |
400 |
27 |
|
|
100 |
305 |
215 |
180 |
155 |
20 |
8-Φ18 |
400 |
500 |
38 |
|
|
125 |
356 |
245 |
210 |
185 |
22 |
8-Φ18 |
430 |
600 |
58 |
|
|
150 |
394 |
280 |
240 |
210 |
24 |
8-Φ23 |
500 |
800 |
81 |
|
|
200 |
457 |
335 |
295 |
265 |
26 |
12-Φ23 |
680 |
800 |
95 |
|
|
250 |
533 |
405 |
355 |
320 |
30 |
12-Φ25 |
790 |
1300 |
140 |
◆主要外形连接尺寸 PN1.6MPa
|
产品型号
|
DN(mm) |
L |
D |
D1 |
D2 |
b |
Z-Φd |
H |
W |
WT (kg) |
|
DQ41F-25 |
15 |
140 |
95 |
65 |
45 |
16 |
4-Φ14 |
178 |
140 |
3 |
|
20 |
152 |
105 |
75 |
55 |
16 |
4-Φ14 |
184 |
160 |
4 |
|
|
25 |
165 |
115 |
85 |
65 |
16 |
4-Φ14 |
195 |
180 |
6 |
|
|
32 |
178 |
135 |
100 |
78 |
18 |
4-Φ18 |
280 |
250 |
10 |
|
|
40 |
190 |
145 |
110 |
85 |
18 |
4-Φ18 |
280 |
300 |
14 |
|
|
50 |
216 |
160 |
125 |
100 |
20 |
4-Φ18 |
300 |
350 |
20 |
|
|
65 |
241 |
180 |
145 |
120 |
22 |
8-Φ18 |
330 |
350 |
25 |
|
|
80 |
283 |
195 |
160 |
135 |
22 |
8-Φ18 |
360 |
400 |
30 |
|
|
100 |
305 |
230 |
190 |
160 |
24 |
8-Φ23 |
400 |
500 |
40 |
|
|
125 |
381 |
270 |
220 |
188 |
28 |
8-Φ25 |
430_ |
600 |
65 |
|
|
150 |
403 |
300 |
250 |
218 |
30 |
8-Φ25 |
500 |
800 |
85 |
|
|
200 |
502 |
360 |
310 |
278 |
34 |
12Φ25 |
680 |
800 |
100 |
|
|
250 |
568 |
425 |
370 |
332 |
36 |
12-Φ30 |
790 |
300 |
165 |





